rk3588 mipi camera imx766(cphy)调试
2026.01.31 | 焜财商富 | 31945次围观
在调试过程中,如果没遇到过的问题,很难知道是哪里出了问题,特别是搞驱动这一块,因为涉及硬件、软件、驱动层、系统层、应用层。所以说,思路很重要。 在描述问题之前,我依然要强调一下,调试摄像头应该有明确的思路: 1、原理图,对准每一个引脚,上下拉,如何配置(这是根据平台来的),这是基础 2、驱动文件,如何获取,我之前描述调试gc2053的时候也有说过,驱动一般是模组厂商提供的,除非无能为力,自己写驱动,但这个人觉得依然不太现实,因为这是模组厂商的事情,没有必要花过多的时间在这上面,当然驱动代码微调的情况是常有的事。 3、查看驱动加载情况,dmesg | grep imx766查看 4、摄像头预览和拍照等功能是否正常,分辨率是否符合预期,是否会死掉 5、最后是效果调试,如果是比较简单的可以自己调试,但是复杂模组应该是模组厂商、芯片厂商之间沟通调试,更多的是芯片厂。但需要保证底层没有问题,如何为没有问题?
应用能打开预览,对焦马达能动,图像数据能抓取。量产模组已确定
接下来看一下所遇到的问题和描述解决
通路选择:
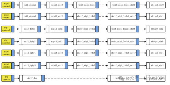
连接框图如下所示,这边简单介绍一下RK3588 camera配置的关键要点。
Reset引脚设置反了,导致i2c不通,获取芯片id错误
0x58这个地址不是实际的地址,具体为什么会这样,有可能是摄像头模组预留的。
分辨率只达到
25.33 ,需修改驱动相关寄存器,模组厂商提供不同驱动代码可以达到 30fps ,但随之而来的是在摄像头打开一会之后就会出现花屏,并且报错
这个问题最终排查是线太长的问题,影响了信号的传输,把线改短就可以了,线的长度需要跟供应商确定最长支持多少。
